Загальний пристрій і робота пневматичного приводу підвищеної надійності
Для підвищення ефективності і надійності дії гальмівних систем нові моделі автомобілів мають багатоконтурни пневматичні гальмівны приводи.
Розділення гальмівного приводу на незалежні контури забезпечує збереження працездатності справних контурів при відмові окремих приладів або пошкодження трубопроводів якого або з контурів.
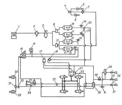
Система стиснення, регулювання і підготовки повітря складається з компресора 1 (рис.21.13.1.), регулятора тиску 2, запобіжника проти замерзання 3 або вологовідділбника і може включати конденсаційний балон і захисні клапана: одинарний, подвійний 8, потрійний 15, четвертний і т. д., розподіляючі стисле повітря на незалежні контури.
Компресор 1 забезпечує стиснення атмосферного повітря.
Регулятор тиску обмежує тиск стислого повітря величиною близько 0,74-0,78 МПа.
Запобіжник проти замерзання вводить в стисле повітря при низькій температурі низькозамерзаючу рідину, що запобігає утворенню крижаних пробок в гальмівних системах.
Конденсаційний балон сприяє відділенню води від повітря.
Одинарний, подвійний, потрійний і т. д. клапана розподіляють стисле повітря відповідно в одне, два, три і т. д. контури і захищають справні контури від падіння в них тиску за наявності несправностей в якому або контурі.
Контур передніх гальмівних механізмів живиться від потрійного захисного клапана 15 і включає повітряний ресівер (балон) 12, нижня секція гальмівного крана 19, клапан обмеження тиску 21 і гальмівні камери 20.
Контур задніх гальмівних механізмів живиться від потрійного захисного клапана 15 і включає один або два ресівери 13, верхню секцію гальмівного крана 19, автоматичний регулятор гальмівних сил 23, і гальмівні камери 25.

Рис. 21.13.1
1 — компресор; 2 — регулятор тиску; 3 — запобіжник проти замерзання; 4 — пневматичний нормально розімкнений вимикач; 5 — пневматичний циліндр приводу допоміжного гальма; 6 — пневматичний циліндр виключення подачі палива; 7 — пневматичний кран включення допоміжного гальма; 8 — подвійний захисний клапан; 9 — кран зливу конденсату; 10 — повітряний ресівер аварійного ростормаження; 11 — повітряний ресівер аварійного і стоянки гальм; 12 — повітряний ресівер гальм провідних мостів; 13 — повітряний ресівер гальм переднього моста; /-/ — пневматичний нормально замкнутий вимикач; 16 — тронної захисний клапан; 16 — кран аварійного розгальмовування; 17 — гальмівний кран зворотної дії з ручним управлінням; 18 — двохстрілочний манометр; 19 — гальмівний двохсекційний кран з важелем; 20 — передня гальмівна камера; 21 — клапан обмеження тиску; 22 — клапан контрольного висновку; 23 — регулятор гальмівних сил; 24 — пружний елемент регулятора; 25 — гальмівна камера про пружинним енергоакумулятором; 26 — двохмагістральний перепускний клапан; 27 — прискорювальний клапан; 28 — клапан управління гальмами причепа з двохдротяним приводом; 29 — захисний одинарний клапан; 30 — клапан управління гальмами причепа з однпровідним приводом; 31 — кран; 32 — сполучна головка
Останні два контури утворюють робочу гальмівну систему. При натисненні на педаль робочої гальмівної системи зусилля передається до двохсекційного гальмівного крана 19. В результаті цього відкриваються клапани у верхній і нижній секціях крана, через які стисле повітря поступає по трубопроводах з нижньої секції через клапан 21 обмеження тиску в гальмівні камери гальмівних механізмів передніх коліс, а з верхньої секції через регулятор гальмівних сил 23 в гальмівні камери 25 гальмівних механізмів коліс заднього і середнього мостів. Відбувається гальмування.
При відпуску педалі гальмівний кран 19 закриває подачу стислого повітря до гальмівних камер, а стисле повітря з гальмівних камер виходить в атмосферу через клапан 21 обмеження тиску і регулятор гальмівних сил 23. Відбувається розгальмовування автомобіля.
Контур допоміжної гальмівної системи живиться від потрійного захисного клапана 15 і включає кнопковий кран 7, два пневматичні циліндри 5, пов'язані із заслінками моторного гальмівного механізму, і пневматичний циліндр 6 виключення подачі палива в ТНВД.
При натисненні на кнопку крана стисле повітря проходить через клапан, що відкрився в ньому, в пневматичні циліндри 5 і 6. Випускні газопроводи двигуна при цьому перекриваються заслінками, а подача палива в ТНВД відключається. Двигун переводиться на режим примусового обертання (компресорний), поглинаючи кінетичну енергію автомобіля.
При відпуску кнопки крана 7 подача стислого повітря через кран 7 в циліндри 5 і 7 припиняється, а стисле повітря з пневмоциліндр. в виходить через кран 7 в атмосферу. Рейка ТНВД і заслінки на випускних газопроводах повертаються в початкове положення.
Контур приводу гальмівних систем стоянки і запасної живиться від подвійного 8 (або на інших різновидах систем від одинарного) захисногоклапана і включає гальмівний кран 17 зворотної дії з ручним управлінням, прискорювальний клапан 27, двохмагістральний перепускний клапан 26, повітряний ресівер 11 і пружинні енергоаккумуляторни гальмівних камер 25.
При гальмуванні гальмівною системою стоянки рукоятку крана 17 встановлюють в крайнє положення, відповідне гальмуванню. При цьому стисле повітря з управляючої магістралі прискорювального клапана 27 через кран 17 виходить в атмосферу. Прискорювальний клапан 27 в цьому випадку від'єднує пружинні енергоакумулятори від живлячої лінії балона 11 і сполучає енергоакумулятори з висновком в атмосферу прискорювального клапана 27. Пружини енергоакумуляторів розтискавши загальмовують автомобіль.
При поверненні рукоятки крана 17 в початкове положення через клапан 17 в прискорювальний клапан 27 з балона 11 подається стисле повітря. Прискорювальний клапан 27 при цьому закриває свій вивід в атмосферу, а відкриває подачу стислого повітря в циліндри енергоакумуляторів, який стискає їх пружини. Відбувається розгальмовування автомобіля.
Як запасна гальмівна система використовується для стоянки.
Гальмування запасною гальмівною системою здійснюється аналогічно ручним гальмівним краном 17, а необхідна інтенсивність гальмування досягається установкою рукоятки крана 17 на потрібний кут. Ефективність запасної гальмівної системи в два рази нижче за робочу гальмівну систему.
Система аварійного розгальмовування включає балон 10, пов'язаний з подвійним захисним клапаном 8, кран 16, перепускний двохмагістральний клапан 26. При пошкодженні контура гальмівної системи стоянки стисле повітря може виходити з пружинних енергоакумуляторів. Внаслідок цього відбувається автоматичне гальмування автомобіля гальмом стоянки.
Якщо аварійна зупинка відбулася в забороненому місці (перехрестя, міст, залізничний переїзд), то розгальмовування можна здійснити за допомогою кнопкового крана 16. При натисненні на кнопку крана 16, стисле повітря з балона 10, кран 16 проходить до перепускного двохмагістрального клапана 26 і поступає в пружинні енергоакумулятори, стискає пружини і розгальмовує автомобіль.
На частини автомобілів КамАЗ і ін. контур системи аварійного розгальмовування живиться від балонів робочої гальмівної системи.
Всі контури, окрім контура допоміжної гальмівної системи, пов'язані з клапанами 28 і 30 управління гальмівною системою причепа.