Антиблокувальні системи
Застосування регулятора гальмівних сил на автомобілі пов'язане з деякою втратою гальмівної ефективності (на 10…15%), оскільки запобігання юзу задніх коліс досягається їх недостатнім гальмуванням. Подальшим розвитком засобів поліпшення гальмівних якостей автомобіля є антиблокувальні системи (АБС).
АБС призначена забезпечити оптимальну гальмівну ефективність (мінімальний гальмівний шлях) при збереженні стійкості і керованості автомобіля.
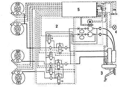
Схема АБС представлена на рис.21.11.1.. Гальмівна система з АБС включає стандартні елементи звичної гальмівної системи: головний гальмівний циліндр 3 з підсилювачем, робочі циліндри в гальмівних механізмах 1, сполучні трубопроводи, а також ЕБУ (електронний блок управління) 5, в який постійно поступає інформація від датчиків частоти обертання коліс і датчика ходу гальмівної педалі. Гідроблок 2 АБС складається з впускань 9, 11, 13 і випускних клапанів 8, 10, 12, акумуляторів тиску, електронасоса, що автоматично включається, і інших елементів.

Рис. 21.11.1 Принципова система антиблокувальної системи гальм.
Принцип дії АБС наступний. Електронний блок управління (ЕБУ) 5 постійно визначає частоту обертання коліс, одержуючи сигнали від колісних датчиків і датчика ходу педалі. Як тільки одне з коліс починає блокуватися ЕБУ видає сигнали управління на електронасос і електромагнітні клапани, при цьому клапан впускання закривається, а випускний відкривається і через нього гальмівна рідина зливається в гідроблок, а тиск в гальмівному механізмі знижується і блокування колеса припиняється. Як тільки блокування колеса припиняється, ЕБУ відповідно до сигналів датчиків частоти обертання коліс і датчика ходу гальмівної педалі знову видає сигнали управління на відповідні електромагнітні клапани. При цьому клапан впускання відкривається, а випускний – закривається і тиск в гальмівному механізмі колеса зростає.
ЕБУ може підтримувати постійний тиск гальмівної рідини в гідроприводі, закриваючи одночасно і випускних клапани впускань гідроблока, в стані швидкого блокування. Тоді, не дивлячись на збільшення зусилля натиснення на педаль, тиск в робочому циліндрі гальмівного механізму не збільшується. При швидкості автомобіля менше 5-7 км/ч АБС не працює.