
Принципиальная электрическая схема автоматизации погружного насоса по уровню воды в водонапорной башне.
№2

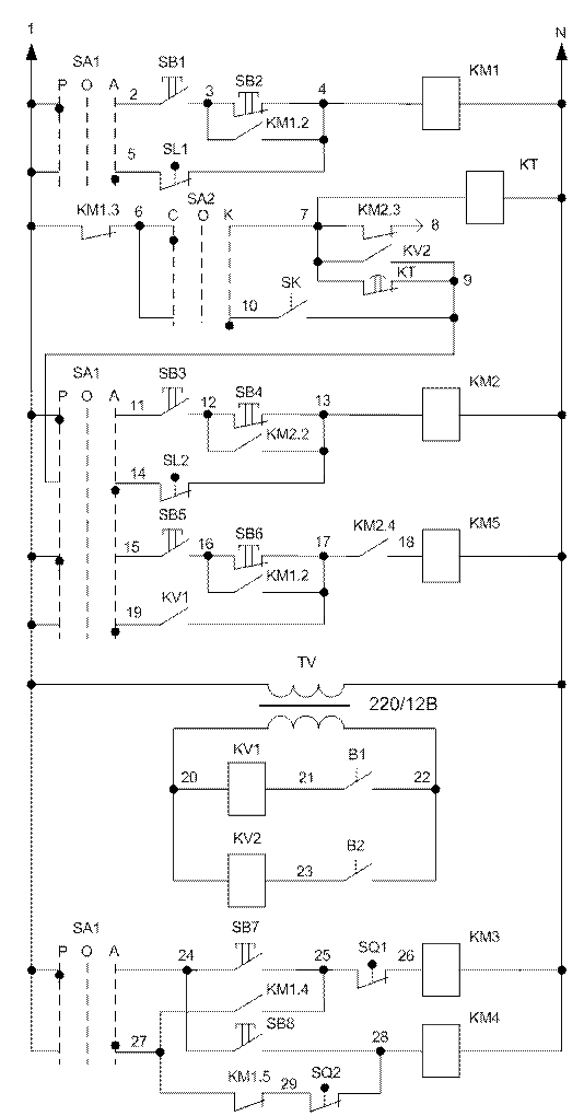
Принципиальная электрическая схема ПВУ-4М
![]() |
№3
Принципиальная электрическая схема кормораздатчика РВК-Ф-74.
№4

Принципиальная электрическая схема навозоуборочного конвейера КСГ-7-02 (ТСН-160А).
№5

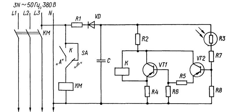
Принципиальная электрическая схема управления освещением в функции освещенности.
№6


Принципиальная электрическая схема управления ОПК-2.
№7

Принципиальная электрическая схема управления бункером активной вентиляции зерна БВ – 25
№8


Технологическая (а) и принципиальная электрическая (б) схемы управления двухагрегатной откачивающей насосной станции
№9

Функциональная схема автоматического управления концентрацией минеральных удобрений
№10

Принципиальная электрическая схема управления облучением растений в теплице установкой ОТ-400МИ
№11

Принципиальная электрическая схема управления проточным водонагревателем ЕПВ-2А
№12

Технологическая схема электрокалориферной установки:
1—рама; 2 — переходной патрубок; 3—электрокалорифер; 4— мягкая вставка; 5 — вентилятор

Принципиальная электрическая схема электрокалориферной установки серии СФОЦ.
№13

Принципиальная электрическая схема холодильной установки МХУ-8С.
№14

ПРинципиальная электрическая схема управления тельфера
№15

Принципиальная электрическая схема электролитической установки.
№16

Принципиальная электрическая схема управления двухскоростным электродвигателем вентиляционной установки.
№17
![]() |
Принципиальная электрическая схема управления оборудованием увлажнения воздуха К-П-6.
№18

Принципиальная электрическая схема ионизационной установки
№19

Принципиальная электрическая схема самоходной установки ультрафиолетового облучения УОК-1
№20


Принципиальная электрическая схема смесителя кормов СКО-Ф

